昂为公司是一家中外合资企业。
中方投资人员包括具有相当实力的投资人士及具有雄厚技术的上海交通大学知名教授。
外方投资者为新加坡上市公司安益集团公司。安益集团公司的主要业务为高档不锈钢法兰及钢管,它在中国已有十多年的投资经验,在新加坡也参与了污水处理工程、海水淡化以及化学危险废弃物处理工程。
昂为公司本身以上海交通大学为依托,以自主开发的先进技术去开拓市场,在环保和生态方面以不断创新使公司的竞争力始终处于同行最前沿。公司拥有雄厚的资本实力,并将充分发挥融资方面的优势,将技术与资本运作相结合,采用BOT、BOO等灵活的经营方式,承揽市政污水处理、工业废水处理与回用、城市水域的生态修复等环保项目。
目前,集团公司包括上海昂为环境生态工程有限公司、长兴昂为环境生态工程有限公司、长兴李家巷新世纪污水处理有限公司、长兴林盛水质净化有限公司、长兴吴盛水质净化有限公司、湖州双林水质净化有限公司、长兴安益水质净化有限公司,长兴恒益水质净化有限公司和长兴林益中水回用有限责任公司,在浙江投资和运营5家污水处理厂、3家中水回用厂和1家施工企业,已陆续完成5家污水处理厂提标改造扩建工程,并在积极开拓东南亚水务市场,以期在较短时间内实现上市,实现做大做强的目的。
服务宗旨:开拓创新,服务全国。
奉行原则:领先的工艺技术,可靠的工作质量,良好的商业信誉和灵活的经营方式。
追求目标:以人为本,创一流环保企业。
长兴昂为环境生态工程有限公司
(长兴城关污水处理厂)
长兴昂为环境生态工程有限公司(长兴城关污水处理厂)是由新加坡安益集团、长兴润锦环境工程有限公司共同投资的一家中外合资企业,位于长兴画溪街道工业园区内。公司注册资金人民币1250万元,主要以BOT模式承担画溪街道工业集中区内工业废水、集镇以及周边生活污水处理。长兴城关污水处理厂是长兴县的重点环保工程,占地40亩,设计总规模是5万吨/日,目前污水处理厂已建处理规模是2万吨/日,采用UBF+A²O+过滤工艺。污水处理厂出水水质执行《城镇污水处理厂污染物排放标准》(GB18918-2002)一级A标准。
为了响应浙江省住房和城乡建设厅[2018]304号文件的污水厂提标改造要求,同时也考虑到画溪工业园区内的管网及污水处理的现状。应各部门要求,公司已于2018年年底正式启动实施一期提标(2万吨/日)及二期扩建工程项目(1万吨/日)。
公司于2019年11月完成2万吨/日的清洁改造整体工程,并于2019年11月19日开始试运行。2019年11月20日,由长兴县住建局牵头联合发改局、县财政局、湖州市生态环境局长兴分局对项目进行了验收。
1万吨/日的扩建工程于2019年12月基本完成,包括土建及安装。扩建工程各池体于2020年1月份正式进水调试,目前处于试运行阶段。

长兴李家巷新世纪污水处理有限公司
长兴李家巷新世纪污水处理有限公司是一家由上海昂为环境生态工程有限公司投资建设的城镇污水处理厂,主要以BOO模式承担李家巷镇工业集中区内工业废水、集镇以及周边生活污水处理。公司坐落于长兴县李家巷镇工业集中区,占地面积30亩。设计处理能力为3.0万吨/日,分为三期建设。
一期于2007年8月动工,建设有提升井一座、初沉池一座、生化池一座、二沉池一座、终沉池一座,处理能力为1.0万吨/日,并于2009年的11月完成了阶段性一级B的环保验收;
二期于2011年11月动工,建设有UBF池一座、生化池一座、二沉池一座、三沉池一座、无阀滤池一座,处理能力为1.0万吨/日;
三期于2015年5月动工,建设有初沉池一座、A/O池一座、二沉池一座、三沉池一座,处理能力为1.0万吨/日。在2018年完成了整体3万吨/日的环保验收工作。
目前公司已经完成协议处理能力3.0万吨/日的全部工程建设,并且管网覆盖包括李家巷集镇、李家巷工业集中区、新农都、南太湖等。设计进水COD浓度<500mg/l,实际进水COD浓度在300 mg/l左右,由于中水回用站的建成并投入使用,实际处理量在1.5万吨/日左右,出水COD稳定在50 mg/l以下。
为响应政府清洁排放号召,公司从2020年起开始启动清洁排放提标改造工程,在2021年12月底已经完成可研编制及批复、设计单位图纸设计、前期工程配电房建筑、电缆沟建设等工作,80%土建工程。公司将安照上级要求,严抓质量、紧抓进度,确保完成本年任务。

湖州双林水质净化有限公司
湖州双林水质净化有限公司是由(上海昂为集团、上海万颛科技环保合伙企业(有限公司)、湖州双林双华污水处理管网有限公司)三家公司共同投资建设的一家中外合资企业。公司以上海交通大学、上海昂为环境生态工程有限公司为技术依托,采用BOT方式经营,运营双林污水处理厂。
双林污水处理厂一期建设规模为2.5万m3/d,
第一阶段1.25万吨/天于2009年建成投产,
第二阶段1.25万吨/天于2014年建成投产,采用以“UBF+A/O工艺+过滤”为核心的二级生物处理工艺,2011年完成提标升级改造,出水水质执行《城镇污水处理厂污染物排放标准(GB 18918-2002)》一级A标准的要求。
公司秉承“开拓创新,服务全国”的服务宗旨,奉行“领先的工艺技术,可靠的工作质量,良好的商业信誉和灵活的经营方式”原则,追求“以人为本,创一流环保企业”目标,与社会各界共创碧水蓝天的美好未来。

长兴林盛水质净化有限公司
长兴林盛水质净化有限公司是由新加坡安益集团投资、建设和运营为一体的专业性污水处理公司,位于浙江省长兴县林城镇工业园区鼎兴东路17号。公司成立2007年,主要承担林城镇工业集中区内工业废水、集镇以及周边生活污水处理。
总设计规模日处理各类污水2万吨,一期设计日处理能力1万吨,占地面积13亩,于2021年3月提标改造项目启动,于2021年10月完成浙江省清洁排放标准土建施工,12月完成配套设施并进行运行调试,污水处理厂房建筑面积为2688m2,其中综合楼350 m2,污水提升泵站1座。处理工艺采用一级强化+A/O工艺+二沉沉淀+物化沉淀+深度处理+消毒工艺,出水实现由《城镇污水处理厂污染物排放标准(GB 18918-2002)》的一级A排放标准提升至浙江省人民政府发布的«城镇污水处理厂主要水污染物排放标准»(DB33/2169-2018)。

长兴吴盛水质净化有限公司
为改善地方环境,完善长兴县各乡镇公共基础设施建设,2007年长兴县政府抓紧落实乡镇污水处理厂建设,确定了吴盛污水厂的建设项目。2008年污水厂完成办公楼、提升井、曝气滤池、二沉池、污泥浓缩池的建设,厂外管网也同步开始施工。随着城南工业园区产业性质的确定(主要为蓄电池生产基地),针对排污企业污水性质,2010年污水厂对处理单元进行补充完善,2010年底完成生化系统的建设,完成了日处理量0.5万吨污水厂建设,工艺采用一级强化+A2/O+深度处理。
2020年为响应浙江省政府的号召:城镇污水处理厂达到“浙江标准”要求,强化化学需氧量、氨氮、总氮和总磷等4项主要水污染物控制项目。同时考虑到企业截污区范围内涉及大量铅酸蓄电池及部分酸洗电镀企业,污水厂进水中含有一定浓度的pb及其他重金属污染物,需要同步提升重金属处理能力。因此,我司进行了“长兴吴盛水质净化有限公司日处理5000吨污水提标改造及重金属处理工程”项目的建设及调试。在原来的项目基础上新建了终沉池、活性炭吸附池、消毒池、无阀滤池等构筑物,并改建了脱水机房及两座药剂房。自2021年8月项目竣工以来,污水厂运行正常,出水水质达到技改后的出水标准。
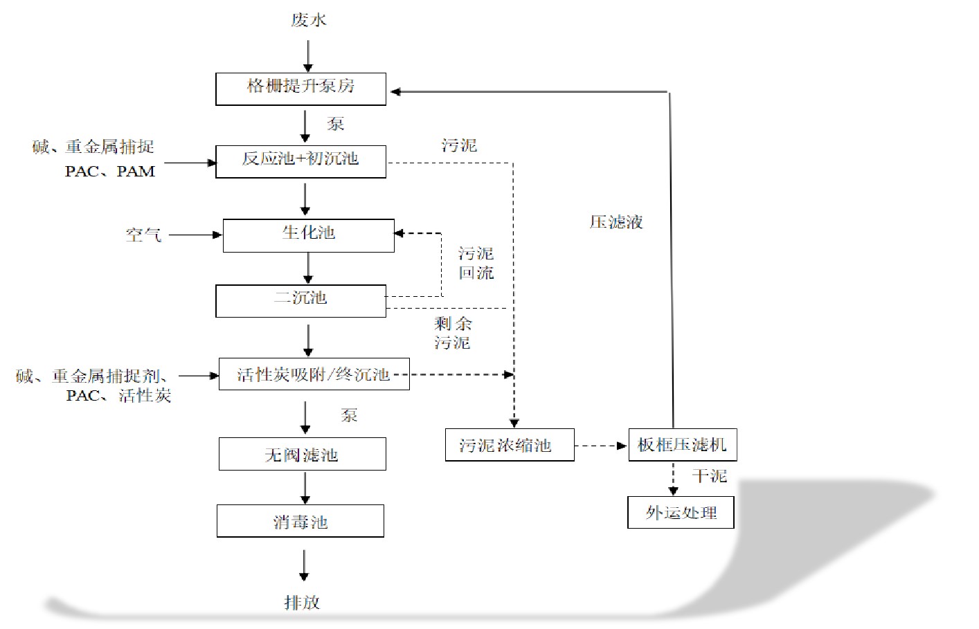
项目工艺流程


长兴安益水质净化有限公司
随着五水共治工作的进一步推进,李家巷镇这几年不断加大污水管网建设和招商引资力度,同时湖州南太湖产业集聚区长兴分区污水管网已与我镇接通,之前工业园区日处理能力3万吨污水处理厂已满负荷运行。解决李家巷镇及南太湖产业聚集地区污水排量大,处理难的困境,进一步提高水资源的综合利用,腾出处理空间,镇党委政府决定在工业集中区建设日处理2.5万吨中水回用工程。
项目由长兴李家巷新世纪污水处理有限公司全额投资,占地面积19.4亩(约12926平方米),设计日处理2.5万吨污水并回用至园区7000台喷水织机用水。项目采用物化和生化相结合处理工艺,主体构筑物包括:提升井、初沉池、曝气池、二沉池、三沉池、中间池及污泥处理系统,相比我县现有中水回用站处理工艺增加了生化系统,回用水质将得到进一步保证。
本项目于2016年5月份开始筹建,2017年1月份开始试生产,所产中水全面供给园区内喷水织机企业回用。目前日供水量达到2万5千吨左右,平均出水COD为60mg/L,良好的水质得到了回用水企业的一致好评。项目投产后,将每年减少COD排放约375吨,同时,现有污水处理厂将可以腾出日处理2.5万吨能力,为我镇下一步招商引资和南太湖以及吕山等乡镇污水的接入腾出处理空间。
为响应国家“节能减排”的号召,利用经济的手段促使排污企业节约用水、合理排污,促使李家巷地区整体水环境向好的、可持续的方向发展。 收费方式由原来的按电度收费改为按流量计收费(每户安装了中水流量计),多用多缴费,少用少缴费。此收费方式的实行促使各喷水织机企业提高了节水意识,加强了生产环节水资源利用的管理,有效的节约了水资源。园区的污水排放量由原来的3万6千吨/日减少至现在的3万3千吨/日.

长兴林益中水回用有限责任公司
长兴林益中水回用有限责任公司是由长兴林盛水质净化有限公司与长兴大云寺集体经济合作社投资、建设和运营为一体的专业性中水回用公司,位于浙江省长兴县林城镇工业园区鼎兴东路17号。公司成立于2019年,主要处理林城镇工业集中区内喷水织机废水并进行回用至喷水织机企业。设计日处理能力1万吨,占地面积7.8亩。于2019年10月完成项目建设并投入运行,出水水质满足企业需求,得到企业一致的好评。

长兴恒益水质净化有限公司
长兴恒益水质净化有限公司是由长兴李家巷新世纪污水处理有限公司投资的一家环保公司,位于浙江省长兴县李家巷镇戚家山地区,于2017年2月12日开工建设,建设周期为7个月,于2017年11月开始试运行。主要以BOT模式承担戚家山地区的工业废水及周边生活污水的处理,并且为周边的喷水织机企业提供中水服务。
本项目设计规模为日处理1.0万吨,设计进水COD最高400mg/l,出水COD最高100mg/l,占地5988.89平方米,项目主要构筑物包括提升井、初沉池、曝气池、二沉池、三沉池、中间池及污泥处理系统等,处理工艺采用的是一级强化+活性污泥法+物化沉淀。项目的建成实现了戚家山区域的污水“零”排放,每年可以减少COD排放约150吨。
